On/Off Auto-Ignition For Natural Gas Lanterns (Lanterns Shown Are Not Included)
On/Off Auto-Ignition For Natural Gas Lanterns (Lanterns Shown Are Not Included)
Couldn't load pickup availability
NATURAL GAS ON/OFF AUTO IGNITIONS FOR ST. JAMES LANTERNS
ELEGANT PREMIER INDIVIDUALLY HAND-CRAFTED EXCELLENCE IN EVERY ST. JAMES COPPER LANTERN, PENDANT AND KITCHEN ISLAND LIGHT!
WE SPECIALIZE IN CUSTOM DESIGNS. WHEN ONLY THE VERY BEST WILL DO! MADE IN THE USA,
WORKMANSHIP IS GUARANTEED. ALL COPPER LIGHT FIXTURES ARE U.L. & ETL
CERTIFIED, FREE SHIPPING
PLEASE NOTE- Not sold separately- they must accompany a lantern order.
Please call or email us with any questions you may have.
The St. James Lighting guarantee includes the highest level of craftsmanship and individually hand-crafted excellence in every copper lighting fixture you can find anywhere- GUARANTEED!
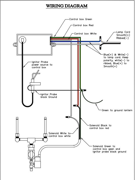
Your outdoor gas lanterns will remain lit 24/7 unless you add an ON/OFF Auto-Ignition on it at the time of purchase. Add a timer to it (which you can find at any hardware store for $15) and you will have total control over when your outdoor gas lantern goes on and off.
Plus it saves money on the amount of gas that is used. This requires a 110 voltage line run to your lantern, which then allows you to operate your gas lantern with a light switch or timer. This is pretty easy to do and well worth it!
NO FLAME SHIELD is needed with an Auto-Ignition. If you DO NOT order Auto-Ignitions for your gas lanterns and you live in a very WINDY AREA it is a MUST that you order Flame Shields.
They are located in the "Options" Section and order Flame Shields for each outdoor gas lantern, they're well worth the price- you'll be very glad you did. Also- with the gas option, the only Glass you should use is the Clear Glass, which comes standard. The Antique, Seedy and Water Glass break when used with gas lighting.
Our AI system is 120V. Each lantern must have its own AI system installed, but multiple lanterns can be connected to one switch. The electrician will just need to make sure the circuit will hold the correct amount of Amps. Each AI is .1 Amps.














Teton Lighting is based in Idaho (USA)!
We are proud to be based in the United States and offer (almost exclusively) products that are handcrafted right here as well!
Why Shop at Teton Lighting?
-
Elegant Copper & Steel Lighting
Step into a world of sophistication with St. James Lighting, featuring the finest handcrafted copper and steel lanterns and chandeliers. Designed for both modern and rustic spaces, these timeless pieces bring elegance to any home or business.
-
Timeless Beauty & Durability
Built to last, our copper lighting fixtures develop a rich, natural patina over time, enhancing their character. Every lantern and chandelier is crafted with premium materials to ensure exceptional quality and longevity.
-
Customization Options
Create the perfect lighting for your space with a range of finishes, glass styles, sizes, and mounting options. Whether gas or electric, each fixture is designed to fit your unique vision.
-
Antler Chandeliers – Authentic & Unique
Individually handcrafted, our antler chandeliers stand apart with their unmatched quality and craftsmanship. Fully customizable, each piece is a true work of art, designed to complement any rustic or lodge-inspired decor.
-
Easy Online Shopping & Expert Support
Finding the perfect light has never been easier. Our streamlined online store makes browsing, customizing, and ordering simple, with expert guidance available every step of the way.
-
Proudly Made in the USA
Every product at Teton Lighting is proudly handcrafted in the USA with the highest-quality materials. If it’s not made here, it doesn’t leave our shop!